ບໍລິສັດ Ningbo Richreg ເທັກໂນໂລຢີຈໍາກັດບໍລິສັດ Ltd.
ບໍລິສັດ Ningbo Richreg ເທັກໂນໂລຢີຈໍາກັດບໍລິສັດ Ltd.
ຜະລິດຕະພັນ
ຜະລິດຕະພັນ
FN18 12KV GANG GANG ໄດ້ດໍາເນີນງານ Air Break Switch ທີ່ໃຊ້ກັບອຸປະກອນທີ່ມີແຜ່ນດິນໂລກ
  • FN18 12KV GANG GANG ໄດ້ດໍາເນີນງານ Air Break Switch ທີ່ໃຊ້ກັບອຸປະກອນທີ່ມີແຜ່ນດິນໂລກFN18 12KV GANG GANG ໄດ້ດໍາເນີນງານ Air Break Switch ທີ່ໃຊ້ກັບອຸປະກອນທີ່ມີແຜ່ນດິນໂລກ
  • FN18 12KV GANG GANG ໄດ້ດໍາເນີນງານ Air Break Switch ທີ່ໃຊ້ກັບອຸປະກອນທີ່ມີແຜ່ນດິນໂລກFN18 12KV GANG GANG ໄດ້ດໍາເນີນງານ Air Break Switch ທີ່ໃຊ້ກັບອຸປະກອນທີ່ມີແຜ່ນດິນໂລກ

FN18 12KV GANG GANG ໄດ້ດໍາເນີນງານ Air Break Switch ທີ່ໃຊ້ກັບອຸປະກອນທີ່ມີແຜ່ນດິນໂລກ

Model:FN18-12DR
FN18 Switches ແລະການປະສົມກໍານົດການໃຊ້ໂຟມທີ່ມີຄວາມແຮງສູງ, ມີການປ່ຽນແປງທີ່ມີປະສິດຕິພາບສູງລວມກັບ ARC ທີ່ຖືກອັດແລະໃຊ້ ACCTED-ARC ExtietSting. ການປະສົມປະສານຂອງການໂຫຼດແລະຟິວປະສົມຜົນມາຈາກການປ່ຽນແປງທີ່ມີກະແສໄຟຟ້າທີ່ມີການແບ່ງປັນໃນປະຈຸບັນຂອງການປະສົມປະສານທີ່ຖືກຈັດອັນດັບໂດຍວິທີການປະຕິບັດງານຂອງຟິວແລະເຄື່ອງປະດັບຂອງມັນ. ມັນຖືກນໍາໃຊ້ໃນການແຈກຢາຍພະລັງງານຂອງ Ac 50hz ທີ່ມີປະສິດຕິພາບສູງສຸດຂອງການເຮັດວຽກທີ່ດີທີ່ສຸດໃນການເຮັດວຽກທີ່ມີຄວາມຫມາຍສູງສຸດໃນການເຮັດວຽກແບບພິເສດ

FN18 12KV GANG GANG ໄດ້ດໍາເນີນງານ Air Break Switch ທີ່ໃຊ້ກັບອຸປະກອນທີ່ມີແຜ່ນດິນໂລກ

     ພວກເຮົາມີຄວາມມຸ້ງຫມັ້ນໃນການພັດທະນາສະຫຼັບທີ່ກໍາລັງຂົນສົ່ງ, REPTOGE AUTTOGE AUTTOP, VoltOn Voltage Voltage, Breaker ສູນຍາກາດທີ່ໃກ້ຊິດກັບຜູ້ບໍລິໂພກທີ່ມີຜະລິດຕະພັນທີ່ດີກວ່າ. ພວກເຮົາສະເຫມີຖືສະມາຄົມໃຫ້ລາງວັນເປັນພອນແລະເອົາຄວາມຈະເລີນຮຸ່ງເຮືອງແລະຟື້ນຟູຄວາມຈະເລີນຂອງ Motherland ເປັນຄວາມຮັບຜິດຊອບຂອງຕົວເອງ. ບໍລິສັດຂອງພວກເຮົາໃຊ້ຄຸນນະພາບຂອງວິສາຫະກິດແລະຄຸນນະພາບຂອງພະນັກງານຂອງພວກເຮົາກ່ອນການພັດທະນາວິສາຫະກິດເປັນການຄໍ້າປະກັນການພັດທະນາຂອງພວກເຮົາ. ພວກເຮົາຮຽກຮ້ອງໃຫ້ມີຄວາມຄິດຂອງວິທະຍາສາດແລະເຕັກໂນໂລຢີແມ່ນກໍາລັງຜະລິດຕະພັນທໍາອິດ. ດ້ວຍກະໂປງດ້ານເຕັກນິກຂອງພວກເຮົາ, ຜະລິດຕະພັນທີ່ມີປະສິດທິພາບແລະຜະລິດຕະພັນທີ່ມີຄຸນນະພາບສູງ, ພວກເຮົາໄດ້ຮັບໄຊຊະນະຈາກລູກຄ້າຂອງພວກເຮົາດ້ວຍສິນຄ້າທີ່ມີຄ່າໃຊ້ຈ່າຍ.

      FN18- 口ແມ່ນຈຸດປະສົງທົ່ວໄປ, ການປ່ຽນແປງຂອງການໂຫຼດສາມເສົາທີ່ສະເຫນີຄວາມເປັນມິດທີ່ມີຄວາມກ້າວຫນ້າໃນການລົບກວນເຕັກໂນໂລຢີແລະພິສູດ, ການອອກແບບທີ່ສົມບູນແບບ. ເຄື່ອງຫຼັບສາມາດໃຊ້ໄດ້ກັບນັກສະກັດແບບປ່ຽນເປັນຕົວແທນອາຄານສໍາລັບໂປແກຼມປ່ຽນເປັນໂລຫະແລະຕິດຕັ້ງໃນຂະຫນາດ 12-40,5 kV.

ລະບົບການປ່ຽນແປງແບບມາດຕະຖານຂອງມາດຕະຖານລວມມີເຄື່ອງຫມາຍເຫຼັກທີ່ມີຫນ້າທີ່, ກົນໄກປະຕິບັດງານ ACT-ONCTER, ລວມທັງແຜ່ນຮອງປະເພດທີ່ມີແຜ່ນເຫຼັກແລະສາຍແຂນ.

ອຸປະກອນເສີມແລະຄຸນລັກສະນະຕ່າງໆປະກອບມີຫຼາຍປະເພດຂອງມືຈັບ, ຜູ້ປະຕິບັດງານມໍເຕີ, ສະຖານທີ່ເດີນທາງ, ກົນຈັກການປ່ຽນແປງ, ປະຕູກົນຈັກການຂຸດຄົ້ນແລະການເຊື່ອມໂຍງເຂົ້າກັນ.








ຂໍ້ມູນພື້ນຖານ.



ໂຄງສ້າງ



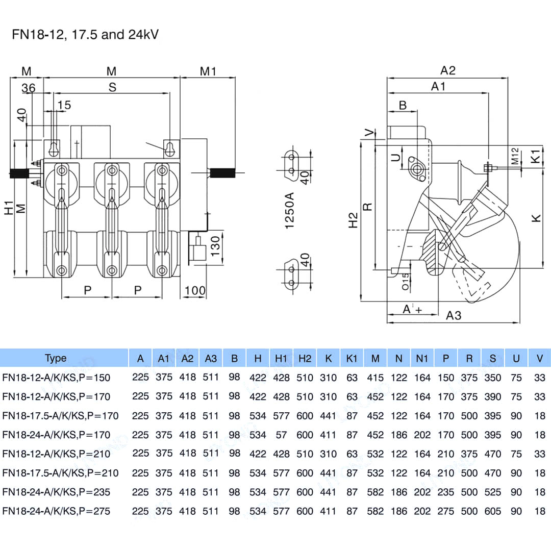
ພາລາມິເຕີດ້ານເຕັກນິກ


ແບບແລະແຕ້ມ






ສົງໄສ

ຖາມ: ຂ້ອຍສາມາດມີລາຄາສິນຄ້າຂອງເຈົ້າໄດ້ບໍ?

A: ຍິນດີຕ້ອນຮັບ. ກະລຸນາສົ່ງສອບຂໍ້ມູນໃຫ້ພວກເຮົາໄດ້ທີ່ນີ້. ພວກເຮົາຈະຕອບທ່ານພາຍໃນ 24 ຊົ່ວໂມງ.

ຖາມ: ຂ້ອຍສາມາດເອົາຕົວຢ່າງກ່ອນທີ່ຈະເປັນລະບຽບຮຽບຮ້ອຍບໍ?

A: ແມ່ນແລ້ວ, ພວກເຮົາຍິນດີຕ້ອນຮັບຄໍາສັ່ງຂອງຕົວຢ່າງເພື່ອທົດສອບແລະກວດກາຄຸນນະພາບ. ຕົວຢ່າງປະສົມແມ່ນຍອມຮັບໄດ້.

ຖາມ: ພວກເຮົາສາມາດພິມໂລໂກ້ / ບໍລິສັດຂອງພວກເຮົາໃສ່ຜະລິດຕະພັນໄດ້ບໍ?

A: ແມ່ນແລ້ວ, ແນ່ນອນ, ພວກເຮົາຍອມຮັບ OEM, ຫຼັງຈາກນັ້ນຮຽກຮ້ອງໃຫ້ທ່ານໃຫ້ການອະນຸຍາດຍີ່ຫໍ້ໃຫ້ພວກເຮົາ.

ຖາມ: ເຈົ້າຍອມຮັບການປັບແຕ່ງຜະລິດຕະພັນບໍ?

A: ແມ່ນແລ້ວ, ແນ່ນອນ, ກະລຸນາໃຫ້ຂໍ້ມູນສະເພາະຫຼືຕົວກໍານົດການ, ພວກເຮົາຈະອ້າງອີງຫຼັງຈາກການປະເມີນຜົນ.

ຖາມ: ເວລານໍາຫນ້າແມ່ນຫຍັງ?

A: ເວລານໍາແມ່ນຂື້ນກັບປະລິມານທີ່ສັ່ງ, ໂດຍທົ່ວໄປພາຍໃນ 7-20 ວັນຫຼັງຈາກໄດ້ຮັບການຈ່າຍເງິນ.

ຖາມ: ຂໍ້ກໍານົດການຄ້າຂອງທ່ານແມ່ນຫຍັງ?

A: ພວກເຮົາຍອມຮັບ Exw, FOB, CIF, FCA, FCA, ແລະອື່ນໆ.

ຖາມ: ວິທີການຈ່າຍເງິນຂອງທ່ານແມ່ນຫຍັງ?  

A: ພວກເຮົາຍອມຮັບ T / T, Western Union, PayPal, ແລະອື່ນໆ.

ຖາມ: ທ່ານກວດກາຜະລິດຕະພັນສໍາເລັດຮູບບໍ?

A: ແມ່ນແລ້ວ, ແຕ່ລະບາດກ້າວຂອງການຜະລິດແລະຜະລິດຕະພັນສໍາເລັດຮູບຈະໄດ້ຮັບການກວດກາໂດຍ QC Permin ກ່ອນການຂົນສົ່ງ. ແລະພວກເຮົາຈະໃຫ້ບົດລາຍງານການກວດກາສິນຄ້າສໍາລັບການອ້າງອິງຂອງທ່ານກ່ອນການຂົນສົ່ງ

ຖາມ: ວິທີການແກ້ໄຂບັນຫາທີ່ມີຄຸນນະພາບຫຼັງຈາກການຂາຍ?

A: ຖ່າຍຮູບບັນຫາທີ່ມີຄຸນນະພາບແລະສົ່ງໃຫ້ພວກເຮົາການກວດສອບແລະຢືນຢັນຂອງພວກເຮົາ, ພວກເຮົາຈະສ້າງວິທີແກ້ໄຂທີ່ພໍໃຈສໍາລັບທ່ານພາຍໃນ 3 ວັນ.



ໂຮງງານ


ໃບຢັ້ງຢືນ




Hot Tags: FN18 12KV Gang ທີ່ໄດ້ປະຕິບັດງານການຢຸດງານທາງອາກາດທີ່ມີອຸປະກອນທາງອາກາດແລະ Fuse Switch Nalf, China, ຜູ້ຜະລິດ, ລາຄາ, ລາຄາຕໍ່າ, ມີຄຸນນະພາບ, ຊັ້ນລ່າສຸດ
ສົ່ງສອບຖາມ
ຂໍ້​ມູນ​ຕິດ​ຕໍ່
  • ທີ່ຢູ່

    No.1083 Zhongshan East ຖະຫນົນຕາເວັນອອກ, Yinzhou ເມືອງ, Ningbo ເມືອງ, ແຂວງ Zhejiang, ປະເທດຈີນ

  • ອີເມລ

    sales@switchgearcn.net

ສໍາ​ລັບ​ການ​ສອບ​ຖາມ​ກ່ຽວ​ກັບ switchgear ແຮງ​ດັນ​ຕ​່​ໍ​າ​, insulators ແຮງ​ດັນ​ສູງ​, ສະ​ຫຼັບ earthing ແຮງ​ດັນ​ສູງ​ຫຼື​ບັນ​ຊີ​ລາຍ​ການ​ລາ​ຄາ​, ກະ​ລຸ​ນາ​ປ່ອຍ​ໃຫ້​ອີ​ເມວ​ຂອງ​ທ່ານ​ກັບ​ພວກ​ເຮົາ​ແລະ​ພວກ​ເຮົາ​ຈະ​ຕິດ​ຕໍ່​ພົວ​ພັນ​ພາຍ​ໃນ 24 ຊົ່ວ​ໂມງ​.
X
ພວກເຮົາໃຊ້ cookies ເພື່ອສະເຫນີໃຫ້ທ່ານມີປະສົບການການຊອກຫາທີ່ດີກວ່າ, ວິເຄາະການເຂົ້າຊົມເວັບໄຊທ໌ແລະປັບແຕ່ງເນື້ອຫາ. ໂດຍການນໍາໃຊ້ເວັບໄຊທ໌ນີ້, ທ່ານຕົກລົງເຫັນດີກັບການນໍາໃຊ້ cookies ຂອງພວກເຮົາ. ນະໂຍບາຍຄວາມເປັນສ່ວນຕົວ
ປະຕິເສດ ຍອມຮັບ